- Sie haben noch keine Artikel in Ihrem Warenkorb.
Startseite » Steuerungen » Bedrahtete / kabelgebundene Steuerungen » WAREMA Zentralsteuerungssysteme » WAREMA Minitronic dialog inkl. Messwertgeber MWG Wind/Photo 180° #1002221
WAREMA Minitronic dialog inkl. Messwertgeber MWG Wind/Photo 180° #1002221
- Beschreibung
- Technische Daten
- Lieferumfang
- Bedienungsanleitung
- Zubehör
- Herstellerangaben
- Kundenrezensionen
WAREMA Minitronic dialog 1-Kanal inklusive Messwertgeber Wind/Photo 180°
Die WAREMA Minitronic dialog ist eine 1-Kanal-Sonnenschutzsteuerung für Markisen, Rollläden und Raffstore und steuert diese in Abhängigkeit von Wind, Helligkeit und Niederschlag. Der mitgelieferte Messwertgeber Wind / Photo 180° erfasst die Windgeschwindigkeit und Helligkeit. Diese Wetterdaten werden an die Sonnenschutzzentrale weitergeleitet, die die Daten mit den Grenzwerten abgleicht und Sonnenschutzprodukte automatisch ansteuert.
Je nach Sonnenschutzprodukt kann das Bedienverhalten an der Sonnenschutzsteuerung angepasst werden. Zeitlogik für Raffstoren mit Wendefunktion, Permanentlogik für Rollladen und Markisen. Im übersichtlichen Display werden Sie mit selbsterklärender Symbolik permanent über die aktuellen Messwerte und den letzten Auslöser eines Fahrbefehls informiert. Die manuelle Bedienung des Sonnenschutzes erfolgt direkt an der Minitronic dialog oder über einen optionalen EWFS Handsender bzw. Wandsender. Mit den Komfort-Tasten können Sie Ihre gewünschten Funktionen wie Sonnen- oder Niederschlagsautomatik aktivieren. Die Minitronic dialog wird in einer tiefen UP-Schalterdose installiert. Für Aufputzmontage steht ein Gehäuse im abgestimmten Design zur Verfügung.
ü Effektiv
Die 1-Kanal-Sonnenschutzsteuerung für Markisen, Rollläden und Außenjalousien bietet Ihnen Funktionen für Ihren Komfort und zum Schutz Ihrer Sonnenschutzprodukte vor Wind und Regen.
ü Produktspezifisch
Durch die programmierten Fahrbewegungen fahren Ihre Außenjalousien und Rollläden automatisch hoch oder tief, abhängig von den Messwerten eines Sensors.
ü Zentral
Der Sonnenschutz kann sowohl über Ihre Zentrale oder über Ihren optionalen EWFS Sender bedient werden.
Produktmerkmale Minitronic dialog
- Montage in handelsüblicher Schalterdose möglich alternativ
- Aufputzgehäuse im abgestimmten Design
- Voreinstellungen schützen den Sonnenschutz vor Beschädigung durch Wind und Niederschlag
- 1 potentialfreier Ausgang (erweiterbar durch Anschluss von Motorsteuereinheiten)
- ZL: Zeitlogik zur Ansteuerung von Lamellenprodukten
- PL: Permanentlogik zur Ansteuerung von Stoffprodukten und Rollläden
- Die Funktion Lamellenwendung ermöglicht, dass Lamellenprodukte nach der Tieffahrt auf den eingestellten Winkel wenden. Rollläden können nach der Tieffahrt auf Lichtschlitz fahren.
- Steuerung des Sonnenschutzes nach:
- Helligkeit
- Windgeschwindigkeit
- Niederschlag
- Bedienung per Funk über EWFS Sender möglich - Aufwenden der Lamellen auch über EWFS Handsender möglich
Produktmerkmale Messwertgeber Wind / Photo 180°
- passender Messwertgeber zur Minitronic dialog
- Erfassung von
- Helligkeit über Photosensoren
- Windgeschwindigkeit über Flügelrad an einer Fassade
- Auswertung/Anzeige der Daten in der angeschlossenen Sonnenschutzzentrale
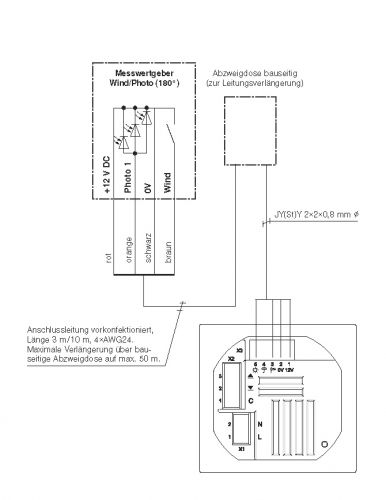
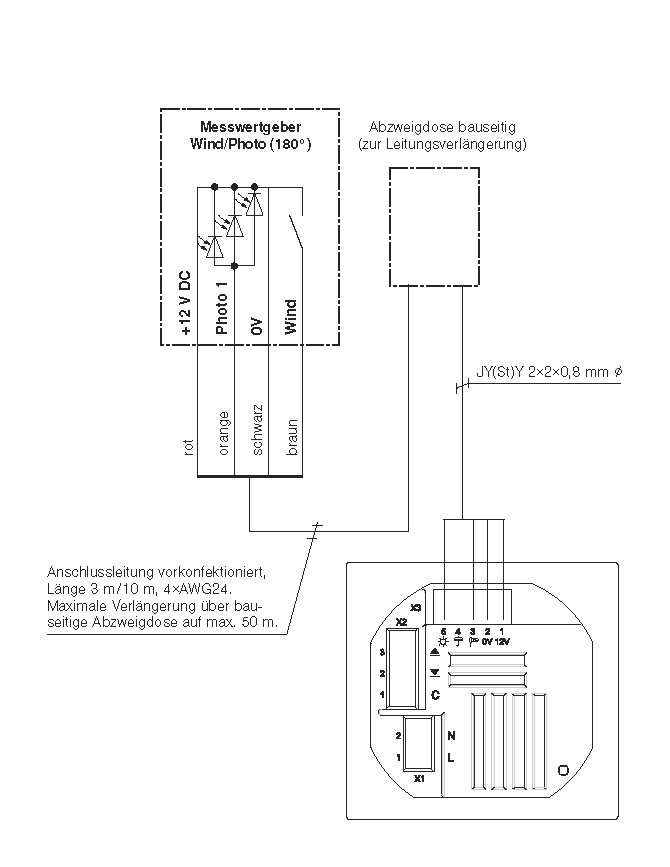
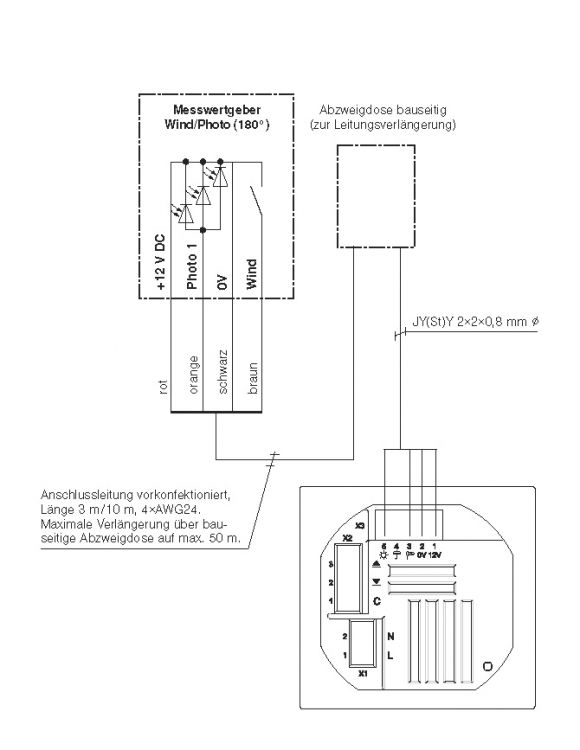
- Anschlussleitung Standard 3m - bei Bedarf auf bis zu 200 m verlängerbar
- witterungsbeständige (für den Außeneinsatz geeignete) Leitung z. B. 4 x AWG 24 C UL (UV-beständig) erforderlich
- Bitte beachten Sie, daß die Sicherheitsfunktion Windüberwachung nicht ausgeschaltet werden kann.
✅ PL / Permanentlogik
Dieses Logikverhalten eignet sich vorzugsweise für Stoffprodukte oder Rollläden: Der Sonnenschutz fährt nach Betätigung der Sendertaste HOCH bzw. TIEF in die entsprechende Richtung und geht sofort in Selbsthaltung. Die Taste kann sofort losgelassen werden und der Sonnenschutz fährt bis zum Ablauf der fest eingestellten Laufzeit von 3 Minuten. Um die Selbsthaltung zu löschen und den Motor zu stoppen, muss die dem Fahrbefehl entgegengesetzte Taste oder die Stopptaste kurz betätigt werden.
✅ ZL/ Funk-Zeitlogik
Dieses Logikverhalten eignet sich vorzugsweise für Lamellenprodukte (Raffstore / Jalousien): Durch kurze Betätigung (ca. 0,6 Sekunden) der Sendertaste HOCH oder TIEF ist eine Einstellung des Sonnenschutzes in kleinen Schritten möglich. Diese Funktion kann bei Lamellenprodukten zum Wenden der Lamellen genutzt werden. Bleibt die Taste darüber hinaus betätigt, geht die Funk-Zeitlogik in Selbsthaltung. Die Taste kann danach losgelassen werden. Der Sonnenschutz fährt bis zum Ablauf der fest eingestellten Laufzeit von 3 Minuten. Um die Selbsthaltung zu löschen und den Motor zu stoppen, muss die dem Fahrbefehl entgegengesetzte Taste oder die Stopptaste kurz betätigt werden.
| Minitronic dialog | |
| Betriebsspannung | 230 V AC |
| Ausgang | potentialfrei |
| Schaltleistung pro Ausgang | max. 700 VA bei 230 V AC |
| Sendefrequenz | 433,92 MHz |
| Logikverhalten | PL, ZL |
| Laufzeit hoch-tief | einstellbar |
| Schutzgrad (IP) | IP 30 |
| Schutzklasse | II |
| Montageart | Unterputz |
| Maße (mm) | 80 x 80 x 56 mm (B x H x T) |
| Betriebsspannung | 12 V DC |
| Photo | 0 - 99 klx |
| Photo Erfassungsbereich | 180° |
| Wind | 0 25 m/s |
| Schutzgrad (IP) | IP 43 |
| Schutzklasse | III |
| Montageart | Befestigungswinkel, Standrohr |
| Maße (mm) | 130 x 180 x 130 mm (B x H x T) |
- WAREMA Minitronic dialog
- WAREMA MWG Wind / Photo 180° inkl. Befestigungswinkel
- Bedienungsanleitung
WAREMA Renkhoff SE
Hans-Wilhelm-Renkhoff-Straße 2
97828 Marktheidenfeld
E-Mail: info@warema.de
Tel.: +49 9391 200
Hans-Wilhelm-Renkhoff-Straße 2
97828 Marktheidenfeld
E-Mail: info@warema.de
Tel.: +49 9391 200
Leider sind noch keine Bewertungen vorhanden. Seien Sie der Erste, der das Produkt bewertet.
Für weitere Informationen besuchen Sie bitte die Homepage zu diesem Artikel.







